|
Wyjście Spis treści Wstecz Dalej
Autor artykułu |
©2026 mgr Jerzy Wałaszek
|

If you use Microchip copyrighted material solely for educational (non-profit) purposes falling under the “fair use” exception of the U.S. Copyright Act of 1976 then you do not need Microchip’s written permission. For example, Microchip’s
permission is not required when using copyrighted material in:
https://www.microchip.com/about-us/legal-information/copyright-usage-guidelines
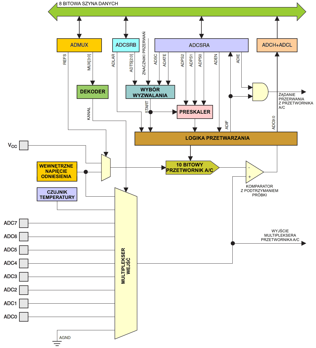
Mikrokontroler ATtiny20 wyposażony jest w 10 bitowy kompensacyjny przetwornik analogowo/cyfrowy (ang. Analog-to-Digital Converter, ADC). Przetwornik A/C podłączony jest wewnętrznie do dzięwięciokanałowego multipleksera analogowego, ktury pozwala przetwornikowi A/C mierzyć napięcia na ośmiu wejściach analogowych lub napięcie pochodzące z wewnętrznego czujnika temperatury. Napięcia wejściowe są mierzone względem masy 0V (GND).
Przetwornik A/C zawiera układ próbkowania z podtrzymaniem, który zapewnia utrzymanie napięcia wejściowego na stałym poziomie podczas przetwarzania. Schemat blokowy przetwornika A/C pokazuje poniższy rysunek.

Wewnętrzne napięcie odniesienia o wartości 1,1V jest dostępne bezpośrednio w mikrokontrolerze. Zamiast tego dla kanałów nieróżnicowych może zostać wybrane jako napięcie odniesienia napięcie zasilające VCC.
Przetwornik A/C zamienia analogowe napięcie wejściowe w 10-bitową wartość poprzez kolejne przybliżenia. Minimalna wartość oznacza GND, a maksymalna wartość oznacza napięcie na końcówce VCC lub wewnętrzne napięcie odniesienia 1,1 V.

Analogowy kanał wejściowy jest wybierany przez zapis do bitów MUX w rejestrze ADMUX. Każda z końcówek ADC może zostać wybrana jako wejście dla przetwornika A/C.
Przetwornik A/C jest włączany przez ustawienie bitu ADEN (ang. ADC Enable bit) w rejestrze ADCSRA. Wybór napięcia odniesienia i kanału wejściowego nie będzie ważny, dopóki nie zostanie ustawiony bit ADEN. Gdy bit ADEN jest wyzerowany, przetwornik A/C nie pobiera prądu, zatem zaleca się wyłączyć ten przetwornik przed przejściem w jeden z trybów uśpienia oszczędzających energię.
Przetwornik A/C tworzy 10-bitowy wynik, który jest obecny w rejestrach danych ADCH (górny bajt) i ADCL (dolny bajt). Standardowo wynik jest przedstawiany jako wyrównany prawostronnie, lecz można go przestawiać również jako wyrównanego lewostronnie przez ustawienie bitu ADLAR w ADMUX.
Jeśli wynik jest wyrównany lewostronnie i nie jest potrzebna większa precyzja niż 8 bitów, to wystarczy odczytać górny bajt ADCH. W przeciwnym razie ADCL musi zostać odczytany jako pierwszy, a następnie ADCH, aby zapewnić, iż zawartość tych rejestrów danych należy do tej samej konwersji. Po odczycie ADCL dostęp przetwornika A/C do rejestrów danych jest blokowany. Oznacza to, że jeśli odczytano ADCL, a konwersja została zakończona przed odczytaniem ADCH, to żaden z tych rejestrów nie będzie uaktualniony i wynik przetwarzania zostanie stracony. Gdy zostaje odczytany ADCH, dostęp przetwornika A/C do rejestrów ADCH i ADCL jest wznawiany.
Przetwornik A/C posiada swoje własne przerwanie, które może być wyzwalane po zakończeniu przetwarzania. Gdy dostęp przetwornika A/C do rejestrów danych jest zablokowany pomiędzy odczytem ADCH i ADCL, przerwanie będzie generowane nawet w przypadku utraty wyniku.
Pojedyncze przetwarzanie rozpoczyna się po zapisaniu logicznej jedynki do bitu ADSC (ang. ADC Start Conversion bit). Bit ten pozostaje w stanie wysokim przez cały czas przetwarzania, a następnie jest zerowany sprzętowo, gdy przetwarzanie zostanie ukończone. Jeśli w trakcie przetwarzania będzie wybrany inny kanał danych, to przetwornik A/C doprowadzi do końca bieżące przetwarzanie, zanim dokona zmiany kanału.
Alternatywnie można wyzwolić przetwarzanie automatycznie z różnych źródeł. Automatyczne wyzwalanie jest włączane przez ustawienie bitu ADATE (ang. ADC Auto Trigger Enable bit) w rejestrze ADCSRA. Źródło wyzwalania jest wybierane ustawieniami bitów ADTS (ang. ADC Trigger Select bits) w rejestrze ADCSRB. Gdy w wybranym sygnale wyzwalającym pojawi się dodatnie zbocze (0 → 1), preskaler przetwornika A/C zostaje zresetowany i rozpoczyna się przetwarzanie. Udostępnia to metodę rozpoczynania przetwarzań w stałych okresach czasu. Jeśli sygnał wyzwalający jest wciąż ustawiony, gdy przetwarzanie zostaje ukończone, nowe przetwarzanie nie rozpocznie się. Jeśli w trakcie przetwarzania pojawi się kolejne zbocze dodatnie w sygnale wyzwalania, to zbocze to zostanie zignorowane. Zwróć uwagę, iż znacznik przerwania zostanie ustawiony nawet wtedy, gdy określone przerwanie jest zablokowane lub bit globalnego włączania przerwań (bit I) w rejestrze SREG jest wyzerowany. Stąd przetwarzanie może zostać wyzwolone bez powodowania przerwania. Jednakże znacznik przerwania musi zostać wyzerowany w celu wyzwolenia nowego przetwarzania przy następnym zdarzeniu przerwania.
Obwód
wyzwalania automatycznego

Używanie znacznika przerwania z przetwornika A/C (ang. ADC Interrupt Flag, ADIF) jako źródła wyzwalania powoduje, iż przetwornik A/C rozpoczyna nowe przetwarzanie jak tylko zakończy obecne. W takim przypadku przetwornik A/C pracuje w trybie ciągłym (ang. Free Running mode), ciągle próbkując napięcie wejściowe i uaktualniając rejestr danych. Pierwsze przetwarzanie musi zostać rozpoczęte przez zapis logicznej jedynki do bitu ADSC w ADCSRA. W tym trybie przetwornik A/C będzie wykonywał kolejne przetwarzania niezależnie od wyzerowania znacznika przerwań z przetwornika ADIF.
Jeśli zostanie wybrane wyzwalanie automatyczne (ang. Auto Triggering), to pojedyncze przetwarzanie może rozpocząć się po zapisaniu jedynki do bitu ADSC w ADCSRA. Bit ADSC można również używać do określania, czy przetwarzanie jest w toku. Podczas przetwarzania bit ADSC będzie dawał odczyt jeden bez względu na sposób rozpoczęcia tego przetwarzania.
Preskaler przetwornika A/C

Gdy rozpoczyna się pojedyncze przetwarzanie przez ustawienie bitu ADSC w ADCSRA, to przetwarzanie to startuje od następnego narastającego zbocza cyklu zegarowego przetwornika A/C.
Normalne przetwarzanie zajmuje 13 cykli zegarowych przetwornika A/C. Pierwsze przetwarzanie po włączeniu przetwornika A/C (ustawienie ADEN w ADCSRA) zabiera 25 cykli zegarowych w celu inicjalizacji obwodów analogowych, jak pokazuje poniższy rysunek.
Wykres czasowy
przetwornika A/C, pierwsze przetwarzanie (tryb
pojedynczego przetwarzania)

Gdy jako napięcie odniesienia zostanie wybrane jako wejście dla przetwornika A/C, upłynie pewien czas, zanim napięcie to ustabilizuje się. Jeśli nie będzie ustabilizowane, to pierwsza wartość odczytana po pierwszym przetwarzaniu może być zła.
Właściwe próbkowanie z podtrzymaniem próbki ma miejsce 1,5 cyklu zegara przetwornika A/C po rozpoczęciu normalnego przetwarzania i 14,5 cykli zegara po rozpoczęciu pierwszego przetwarzania. Gdy przetwarzanie jest ukończone, wynik zostaje zapisany do rejestrów danych przetwornika A/C, a znacznik ADIF jest ustawiany. W trybie pojedynczego przetwarzania bit ADSC jest jednocześnie zerowany. Program może wtedy ponownie ustawić ADSC, a nowe przetwarzanie zostanie zainicjowane przy pierwszym narastającym zboczu zegara przetwornika A/C.
Wykres czasowy
przetwornika A/C, jedno przetwarzanie

Gdy jest używane automatyczne wyzwalanie, preskaler zostaje zresetowany w momencie wystąpienia zdarzenia wyzwalającego, co pokazuje poniższy rysunek. Zapewnia to stałe opóźnienie od zdarzenia wyzwalającego do rozpoczęcia przetwarzania. W tym trybie próbkowanie z podtrzymaniem ma miejsce dwa cykle zegara przetwornika A/C po narastającym zboczu w sygnale źródła wyzwalającego. Trzy dodatkowe cykle zegara przetwornika A/C są wykorzystywane do synchronizacji sieci logicznej.
Wykres czasowy
przetwornika A/C, przetwarzanie z automatycznym wyzwalaniem

W trybie ciągłym (ang. Free Running mode) nowe przetwarzanie rozpoczyna się natychmiast po ukończeniu poprzedniego przetwarzania, natomiast bit ADSC pozostaje w stanie wysokim.
Wykres czasowy
przetwornika A/C, przetwarzanie w trybie ciągłym

Poniższa tabela podsumowuje czasy przetwarzania:
| Warunek | Próbkowanie z podtrzymaniem od startu przetwarzania |
Czas przetwarzania (cykle) |
| Pierwsze przetwarzanie | 13,5 | 25 |
| Normalne przetwarzania | 1,5 | 13 |
| Przetwarzania z autowyzwalaniem | 2 | 13,5 |
| Przetwarzanie ciągłe | 2,5 | 14 |
Jeśli używane jest automatyczne wyzwalanie, to dokładny czas zdarzenia wyzwalania może być nieokreślony. Należy ze specjalną ostrożnością modyfikować rejestr ADMUX, aby kontrolować, które przetwarzanie zostanie wykonane z nowymi ustawieniami.
Jeśli oba bity ADATE i ADEN zostaną wpisane jako jedynki, to zdarzenie przerwania może wystąpić w dowolnym momencie. Jeśli w tym okresie jest modyfikowany rejestr ADMUX, to użytkownik nie będzie w stanie określić, czy następne przetwarzanie zostanie oparte na starych ustawieniach, czy na nowych. ADMUX można bezpiecznie modyfikować w jeden z następujących sposobów:
Gdy rejestr ADMUX jest modyfikowany w jednym z powyższych warunków, to nowe ustawienia wpłyną na następne przetwarzanie w przetworniku A/C.
Przy zmianie wyboru kanałów użytkownik powinien stosować się do poniższych wskazówek, aby zapewnić wybór poprawnego kanału:
W trybie pojedynczego przetwarzania (ang. Single Conversion mode) zawsze wybieraj kanał przed rozpoczęciem przetwarzania. Wybór kanału może być zmieniony po upływie jednego cyklu zegarowego przetwornika A/C od zapisu jedynki do bitu ADSC. Jednakże najprostszym sposobem jest odczekanie, aż przetwarzanie zakończy się, zanim wykona się zmianę wyboru kanału.
W trybie pracy ciagłej (ang.Free Running mode) zawsze wybieraj kanał przed uruchomieniem pierwszego przetwarzania. Wybór kanału może być zmieniony po upływie jednego cyklu zegarowego przetwornika A/C od zapisu jedynki do bitu ADSC. Jednakże najprostszym sposobem jest odczekanie na zakończenie pierwszego przetwarzania, a wtedy można zmienić wybór kanału. Ponieważ następne przetwarzanie zostało już rozpoczęte, to jego wynik będzie odzwierciedlał poprzednie ustawienie kanału. Kolejne przetwarzania będą odzwierciedlać nowy wybór kanału.
Napięcie odniesienia dla przetwornika A/C (VREF) oznacza zakres przetwarzania napięć w przetworniku. Jeśli w kanale analogowym podłączonym do wejścia przetwornika A/C napięcie przekracza VREF, to wynik przetwarzania da wartość bliską 0x3FF. Jako VREF można wybrać albo VCC, albo wewnętrzne napięcie odniesienia 1,1V. Wewnętrzne napięcie odniesienia 1,1V tworzone jest z wewnętrznego napięcia VBG poprzez wewnętrzny wzmacniacz. Pierwsze przetwarzanie w przetworniku A/C po przełączeniu napięcia odniesienia może nie być dokładne i zaleca się użytkownikowi odrzucenie jego wyniku.
Zwróć uwagę, że przetwornik A/C nie zostanie automatycznie wyłączony, gdy mikroprocesor wejdzie w inne tryby uśpienia niż tryb bezczynności oraz tryb zmniejszania szumu przetwornika A/C. Uzytkownik powinien wpisać 0 do bitu ADEN, przed wejściem do takich trybów uśpienia, aby zapobiec nadmiernemu poborowi energii.

Kondensator pokazany na rysunku przedstawia całkowitą pojemność, łącznie z kondensatorem CS/H oraz z wszelkimi obcymi i pasożytniczymi pojemnościami wewnątrz mikrokontrolera. Podana wartość jest najgorszym przypadkiem.
Przetwornik A/C jest zoptymalizowany dla sygnałów analogowych o impedancji wyjściowej w przybliżeniu 10 kΩ lub mniejszej. Dla takich źródeł czas próbkowania będzie pomijalny. Jeśli zostanie użyte źródło o większej impedancji, czas próbkowania będzie zależał od tego, jak długo źródło potrzebuje ładować kondensator CS/H. Tutaj może być duży rozrzut. Zaleca się użytkownikom używania źródeł o niskiej impedancji oraz wolnozmiennych sygnałów, ponieważ to minimalizuje czas ładowania kondensatora CS/H do pożądanej wartości napięcia wejściowego.
Składowe sygnału wyższe od częstotliwości Nyquista (fADC / 2) nie powinny być obecne, aby uniknąć nieprzewidywalnych zniekształceń. Należy usunąć składowe o wysokich częstotliwościach za pomocą filtru dolnoprzepustowego przed przekazaniem sygnałów jako wejścia dla przetwornika A/C.
Tam, gdzie wymagana jest wysoka dokładność przetwornika A/C, zaleca się stosowanie trybu zmniejszania szumu, co opisano powyżej. Dobrze zaprojektowany system z właściwie rozmieszczonymi, zewnętrznymi kondensatorami bocznikowymi zmniejsza potrzebę stosowania trybu zmniejszania szumu dla przetwornika A/C.





gdzie VIN jest napięciem na wybranej końcówce wejściowej, a VREF jest napięciem odniesienia. 0x000 reprezentuje napięcie o poziomie masy analogowej, a 0x3FF reprezentuje wybrane napięcie odniesienia minus jeden LSB (najmłodszy bit).
Mierzone napięcie jest liniowo zależne od temperatury, co przedstawia poniższa tabela. Czułość wynosi około 1 LSB / °C, a dokładność zależy od metody kalibracji zastosowanej przez użytkownika. Typowo dokładność pomiaru po pojedynczej kalibracji temperaturowej ma wartość ±10°C przy założeniu, że kalibracji dokonano w temperaturze pokojowej. Lepszą dokładność uzyskuje się przy zastosowaniu dwóch temperatur do kalibracji.
Temperatura w funkcji napięcia wyjściowego z czujnika (przypadek typowy)
| Temperatura | -40°C | +25°C | +85°C |
| Wynik pomiaru | 235LSB | 300LSB | 360LSB |
Wartości w tabeli są wartościami typowymi. Jednakże z uwagi na rozrzuty parametrów w produkcji napięcie wyjściowe z czujnika temperatury może przyjmować inne wartości w różnych egzemplarzach mikrokontrolera. Aby móc otrzymywać bardziej dokładne wyniki pomiar temperatury może zostać skalibrowany w programie aplikacji. Kalibrację programową można wykonać przy użyciu wzoru:
T = k * ((ADCH << 8) | ADCL)
+ TOS
gdzie ADCH i ADCL są rejestrami danych przetwornika, k jest współczynnikiem ustalonego nachylenia, a TOS jest wartością niezrównoważenia czujnika temperatury. Zwykle k jest bliskie 1,0 i przy kalibracji jednopunktowej można go pominąć. Gdy jest potrzebna wyższa dokładność, współczynnik k należy oszacować dokonując pomiarów w dwóch różnych temperaturach.
| Bit | 7 | 6 | 5 | 4 | 3 | 2 | 1 | 0 | |
| 0x10 | - | REFS | REFEN | ADC0EN | MUX3 | MUX2 | MUX1 | MUX0 | ADMUX |
| Zapis/Odczyt | O | Z/O | Z/O | Z/O | Z/O | Z/O | Z/O | Z/O | |
| Wartość początkowa | 0 | 0 | 0 | 0 | 0 | 0 | 0 | 0 |
Ten bit został zarezerwowany i przy odczycie zawsze daje wartość zero.
Bit ten wybiera napięcie odniesienia dla przetwornika A/C wg poniższej tabeli:
| REFS | Wybór napięcia odniesienia |
| 0 | Jako napięcie odniesienia będzie używane napięcie zasilające VCC. |
| 1 | Wewnętrzne napięcie odniesienia 1,1V |
Jeśli bit ten zostanie zmieniony podczas przetwarzania, to zmiana nie wejdzie w życie aż do zakończenia bieżącego przetwarzania (znacznik ADIF w ADCSR jest ustawiany). Również zwróć uwagę, iż zmiana tego bitu spowoduje wydłużenie czasu następnego przetwarzania do 25 taktów zegara przetwornika A/C.
Ten bit jest zarezerwowany dla QTouch, zawsze wpisuj do niego zero.
Ten bit jest zarezerwowany dla QTouch, zawsze wpisuj do niego zero.
Wartość tych bitów wybiera kanał analogowy, który zostanie połączony z wejściem przetwornika A/C, co pokazuje poniższa tabela. Wybór kanału ADC8 włącza pomiar temperatury.
| Kanał analogowy | MUX[3:0] |
| ADC0 (PA0) | 0000 |
| ADC1 (PA1) | 0001 |
| ADC2 (PA2) | 0010 |
| ADC3 (PA3) | 0011 |
| ADC4 (PA4) | 0100 |
| ADC5 (PA5) | 0101 |
| ADC6 (PA6) | 0110 |
| ADC7 (PA7) | 0111 |
| 0V (GND) | 1000 |
| Wewnętrzne napięcie odniesienia 1,1V(1) | 1001 |
| ADC8 (czujnik temperatury) (2) | 1010 |
| Zarezerwowane | 1011...1111 |
| Uwagi: | 1. | Po przełączeniu na wewnętrzne napięcie odniesienia przetwornik potrzebuje czasu inicjowania równego 1 ms, zanim pomiary staną się stabilne. Przetwarzania rozpoczęte przed upływem tego czasu mogą nie być wiarygodne. W czasie tego inicjowania przetwornik musi zostać włączony. |
| 2. | Zobacz do podrozdziału "Pomiar temperatury". |
ADLAR = 0 – wynik wyrównany prawostronnie
| Bit | 15 | 14 | 13 | 12 | 11 | 10 | 9 | 8 | |
| 0x0F | - | - | - | - | - | - | ADC9 | ADC8 | ADCH |
| 0x2E | ADC7 | ADC6 | ADC5 | ADC4 | ADC3 | ADC2 | ADC1 | ADC0 | ADCL |
| Bit | 7 | 6 | 5 | 4 | 3 | 2 | 1 | 0 | |
| Zapis/Odczyt | O | O | O | O | O | O | O | O | |
| Wartość początkowa | 0 | 0 | 0 | 0 | 0 | 0 | 0 | 0 |
ADLAR = 1 – wynik wyrównany lewostronnie
| Bit | 15 | 14 | 13 | 12 | 11 | 10 | 9 | 8 | |
| 0x0F | ADC9 | ADC8 | ADC7 | ADC6 | ADC5 | ADC4 | ADC3 | ADC2 | ADCH |
| 0x2E | ADC1 | ADC0 | - | - | - | - | - | - | ADCL |
| Bit | 7 | 6 | 5 | 4 | 3 | 2 | 1 | 0 | |
| Zapis/Odczyt | O | O | O | O | O | O | O | O | |
| Wartość początkowa | 0 | 0 | 0 | 0 | 0 | 0 | 0 | 0 |
Gdy przetwarzanie w przetworniku A/C dobiegnie końca, wynik znajdzie się w tych dwóch rejestrach. Gdy zostanie odczytany rejestr ADCL (z dolnym bajtem wyniku), rejestr danych przetwornika A/C nie będzie uaktualniany aż do momentu odczytu ADCH (z górnym bajtem wyniku). W konsekwencji, jeśli wynik jest wyrównany lewostronnie i nie jest wymagana precyzja większa od 8 bitów, to wystarczy odczytać rejestr ADCH (otrzymasz 8 najstarszych bitów wyniku przetwarzania). W przeciwnym razie najpierw należy odczytać ADCL, a następnie ADCH.
Bit ADLAR w rejestrze ADMUX, wpływa na sposób odczytu wyniku przetwarzania z tych rejestrów. Jeśli bit ADLAR jest ustawiony, to wynik zostaje wyrównany lewostronnie. Jeśli bit ADLAR jest wyzerowany (wartość standardowa), to wynik jest wyrównany prawostronnie.
Te bity reprezentują 10-bitowy wynik przetwarzania.
| Bit | 7 | 6 | 5 | 4 | 3 | 2 | 1 | 0 | |
| 0x12 | ADEN | ADSC | ADATE | ADIF | ADIE | ADPS2 | ADPS1 | ADPS0 | ADCSRA |
| Zapis/Odczyt | Z/O | Z/O | Z/O | Z/O | Z/O | Z/O | Z/O | Z/O | |
| Wartość początkowa | 0 | 0 | 0 | 0 | 0 | 0 | 0 | 0 |
Zapisanie jedynki do tego bitu włącza moduł przetwornika A/C. Zapis zera powoduje wyłączenie przetwornika A/C. Wyłączenie przetwornika podczas wykonywania przetwarzania spowoduje jego przerwanie i zakończenie.
W trybie pojedynczego przetwarzania (ang. Single Conversion mode), zapisuj ten bit logiczną jedynką, aby rozpocząć każde przetwarzanie. W trybie ciągłym (ang. Free Running mode) zapisz do tego bitu jedynkę, aby rozpocząć pierwsze przetwarzanie. Pierwsze przetwarzanie po włączeniu przetwornika zajmuje 25 cykli zegarowych przetwornika A/C zamiast standardowo 13. W trakcie tego pierwszego przetwarzania wykonywana jest inicjalizacja przetwornika A/C.
W trakcie przetwarzania bit ADSC będzie dawał odczyt 1. Gdy przetwarzanie się zakończy, wróci do stanu zero. Zapis zera do tego bitu nie daje żadnego efektu.
Gdy bit ten zostanie zapisany jedynką logiczną, włącza się automatyczne wyzwalanie przetwornika A/C. Przetwornik A/C rozpocznie przetwarzanie przy narastającym zboczu wybranego sygnału wyzwalającego. Źródło wyzwalania wybierane jest za pomocą ustawienia bitów ADTS w rejestrze ADCSRB.
Ten bit jest ustawiany, gdy ukończone zostanie przetwarzanie w przetworniku A/C i rejestry danych zostaną uaktualnione. Przerwanie przy zakończeniu przetwarzania w przetworniku A/C jest wykonywane, jeśli są ustawione oba bity ADIE i I w rejestrze SREG. Bit ADIF jest zerowany przy wykonaniu odpowiedniego wektora obsługi przerwania. Alternatywnie można wyzerować ADIF przez zapis do tego bitu logicznej jedynki. Miej świadomość, iż odczyt-modyfikacja-zapis rejestru ADCSRA może spowodować zablokowanie oczekującego przerwania. Odnosi się to również do instrukcji SBI i CBI.
Gdy bit ten zostanie zapisany stanem 1 oraz jest ustawiony bit I w rejestrze SREG, to uaktywnia się przerwanie przy zakończeniu przetwarzania w przetworniku A/C.
Bity te określają współczynnik podziału pomiędzy częstotliwością zegara systemowego a częstotliwością wejściową do przetwornika A/C.
| ADPS2 | ADPS1 | ADPS0 | Współczynnik podziału |
| 0 | 0 | 0 | 2 |
| 0 | 0 | 1 | 2 |
| 0 | 1 | 0 | 4 |
| 0 | 1 | 1 | 8 |
| 1 | 0 | 0 | 16 |
| 1 | 0 | 1 | 32 |
| 1 | 1 | 0 | 64 |
| 1 | 1 | 1 | 128 |
| Bit | 7 | 6 | 5 | 4 | 3 | 2 | 1 | 0 | |
| 0x11 | VDEN | VDPD | - | - | ADLAR | ADTS2 | ADTS1 | ADTS0 | ADCSRB |
| Zapis/Odczyt | Z/O | Z/O | O | O | Z/O | Z/O | Z/O | Z/O | |
| Wartość początkowa | 0 | 0 | 0 | 0 | 0 | 0 | 0 | 0 |
Ten bit jest zarezerwowany dla QTouch, zawsze wpisuj do niego zero.
Ten bit jest zarezerwowany dla QTouch, zawsze wpisuj do niego zero.
Te bity są zarezerwowane i przy odczycie dają zawsze wartość zero. Dla kompatybilności z przyszłymi mikrokontrolerami zawsze zapisuj te bity stanem zero.
Bit ADLAR wpływa na sposób prezentacji wyniku przetwarzania przetwornika A/C w rejestrze danych ADC. Aby wynik był prezentowany z dosunięciem lewostronnym, wpisz do bitu ADLAR jedynkę logiczną. W przeciwnym razie wynik będzie dosunięty do prawej strony. Zmiana bitu ADLAR wpływa natychmiast na rejestr danych ADC, bez względu na trwające przetwarzania. Więcej na temat tego bitu znajdziesz w opisie rejestru ADC.
Jeśli bit ADATE w rejestrze ADCSRA zostanie zapisany logiczną jedynką, to wartość tych bitów wybiera źródło sygnału, który będzie wyzwalał przetwarzanie w przetworniku A/C. Jeśli bit ADATE jest wyzerowany, to ustawienia bitów ADTS2:0 nie będą miały żadnego znaczenia. Przetwarzanie będzie wyzwalane narastającym zboczem w wybranym znaczniku przerwania (zmianą z 0 na 1). Zwróć uwagę, iż przełączenie z sygnału o poziomie niskim na sygnał o poziomie wysokim wytworzy narastające zbocze w sygnale wyzwalającym. Jeśli bit ADEN w rejestrze ADCSRA jest ustawiony, to rozpocznie się w tej sytuacji przetwarzanie. Przełączenie w tryb ciągły (ang. Free Running mode, ADTS[2:0]=0) nie spowoduje zdarzenia wyzwalającego, nawet jeśli zostanie ustawiony znacznik przerwania od przetwornika A/C.
Wybór źródeł autowyzwalania dla przetwornika A/C
| ADTS2 | ADTS1 | ADTS0 | Źródło wyzwalania |
| 0 | 0 | 0 | Tryb ciągły |
| 0 | 0 | 1 | Komparator analogowy |
| 0 | 1 | 0 | Znacznik przerwania zewnętrznego 0 |
| 0 | 1 | 1 | Zgodność porównania A w timerze/liczniku 0 |
| 1 | 0 | 0 | Przepełnienie timera/licznika 0 |
| 1 | 0 | 1 | Zgodność porównania B w timerze/liczniku 1 |
| 1 | 1 | 0 | Przepełnienie timera/licznika 1 |
| 1 | 1 | 1 | Zdarzenie Input Capture w timerze/liczniku 1 |
| Bit | 7 | 6 | 5 | 4 | 3 | 2 | 1 | 0 | |
| 0x0D | ADC7D | ADC6D | ADC5D | ADC4D | ADC3D | ADC2D | ADC1D | ADC0D | DIDR0 |
| Zapis/Odczyt | Z/O | Z/O | Z/O | Z/O | Z/O | Z/O | Z/O | Z/O | |
| Wartość początkowa | 0 | 0 | 0 | 0 | 0 | 0 | 0 | 0 |

Gdy dany bit zostanie zapisany stanem logicznym 1, to bufor wejścia cyfrowego na odpowiadającej mu końcówce wejścia analogowego przetwornika A/C zostaje wyłączony i nie pobiera prądu. Odpowiadający mu bit w rejestrze PIN będzie zawsze zwracał wartość zero, gdy zostanie tutaj ustawiony jego bit. Gdy do sygnał analogowy jest podawany na końcówkę ADC[7:0], a wejście cyfrowe tej końcówki nie jest potrzebne, to odpowiadający tej końcówce bit w DIDR0 powinien być ustawiony na 1 w celu zmniejszenia poboru energii przez bufor wejść cyfrowych.
![]() |
Zespół Przedmiotowy Chemii-Fizyki-Informatyki w I Liceum Ogólnokształcącym im. Kazimierza Brodzińskiego w Tarnowie ul. Piłsudskiego 4 ©2026 mgr Jerzy Wałaszek |
Materiały tylko do użytku dydaktycznego. Ich kopiowanie i powielanie jest dozwolone pod warunkiem podania źródła oraz niepobierania za to pieniędzy.
Pytania proszę przesyłać na adres email:
Serwis wykorzystuje pliki cookies. Jeśli nie chcesz ich otrzymywać, zablokuj je w swojej przeglądarce.
Informacje dodatkowe.